Этот сайт использует файлы cookie и метаданные. Продолжая просматривать его, вы соглашаетесь на использование нами файлов cookie и метаданных в соответствии с Политикой конфиденциальности.
Продолжить
Главная \ Статьи \ Котельная, ИТП

Котельная, ИТП

Котельная, ИТП

         Любое получение теплоты связано с преобразованием какой-либо энергии в тепловую. Источники тепла могут быть газовые, жидкотопливные, твердотопливные,  электрические, геотермальные. Источники тепла находится в специально подготовленном помещении (котельная, бойлерная), в которое сводятся все потребители инженерных систем дома. Источником отопления может быть котел, либо индивидуальный тепловой пункт.

                   

 

 Котел                                                                                          ИТП

img_4491                                ывс

 

Газовые котлы наиболее распространены в России в сравнении с другими источниками тепла.  Классифицируются по многим признакам (настенные – напольные;  атмосферные – турбированные; конденсационные – неконденсационные;на природном газе - на смесе пропан- бутан; и т.д.). Вид и тип котельной установки подбирается проектировщиками согласно технического задания, норм и правил.

В электрических котлах главную роль выполняет электрический ТЭН. Устанавливаются на объекты с небольшими тепловыми нагрузками или в качестве резервного источника отопления для поддержания необходимой температуры. Электрические котлы так же клиссифицируются по ряду признаков ( двухфазные - трехфазные, со встроенным насосом - без него; со встроенной группой безопасностью и РБ - без них; и т.д.)

Твердотопливные и жидкотопливные котельные устанавливают при отсутствии газа и мощность котельной высокая (при больших нагрузках крайне невыгодно устанавливать электрические котлы). Данные котельные имеют ряд неудобств, таких как хранение топлива (дизельное топливо, дрова, уголь и т д.), размеры отопительных агрегатов. 

Геотермальные источники отопления набирают обороты по количеству заказов в России. Анализируя рынок данной специфики, можно выделить основные направления, которые пользуются спросом: солнечные коллектора и тепловые насосы. Солнечные коллектора часто используют для приготовления горячего водоснабжения, реже на отопление. Тепловые насосы - альтернативный источник тепла, идеален для низкотемпературного отопления ( водяной теплый пол). Альтернативные источники тепла на начальном этапе более затратны. Срок окупаемости данной системы около 5-7 лет. 

При подборе источника отопления, помимо теплотехнического расчета необходимо учитывать:

- конструкцию котельной и ее габариты

- количество потребителей и их нагрузки

- будущие резервные линии

- устройство дымохода и вентиляции

- шум и вибрации

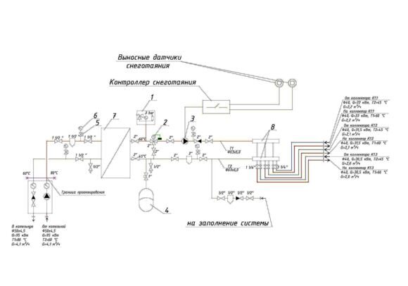
Кроме источника отопления (котла, ИТП) в помещении котельной могут присутствовать следующие приборы:

-Бойлеры ( косвенного нагрева и автономные)

IMG_4752

Магистральная гребенка системы отопления

IMG_5174

-Расширительные баки на СО и ГВС

IMG_4754

-Насосные группы ( прямые и со смесителем)

Meibes-MK-600x600

-Автоматика

img_4487

-Гидравлический разделитель (гидрострелка)

а

-Запорная, предохранительная, измерительная арматура, стабилизаторы напряжения и т д 

Компания Атмосфера Тепла поможет Вам в выборе источника отопления, выполнит проект котельной и подберет все необходимое оборудование.